SVC(Voltage Stabilizer)

SVC (TND,TNS) series high-precision automatic AC voltage stabilizing power supply consists of contact type auto coupling voltage regulator, servo motor, automatic control circuit, etc. When the grid voltage is unstable or the load changes, the automatic control circuit drives the servo motor according to the change of the output voltage, adjusts the position of the carbon brush on the contact type auto coupling voltage regulator, so that the output voltage can be adjusted to the rated value.

The output voltage is stable, reliable, efficient, and can work continuously for along time. Especially in areas with large fluctuation of grid voltage or seasonal variation of grid voltage, the machine can obtain satisfactory results. Suitable for normal operation of instruments,meters,household appliances and other loads.

Product complies with JB/T8749.7 standard.


  • SVC(Voltage Stabilizer)
  • SVC(Voltage Stabilizer)
  • SVC(Voltage Stabilizer)
  • SVC(Voltage Stabilizer)
  • SVC(Voltage Stabilizer)

Product Detail

Parameters

Samples & Structures

Dimensions

Selection Guide

SVC(TND) 0.5  kVA
Product model Rated capacity Capacity unit
SVC(TND):single-phase AC voltage regulator
SVC(TNS):three-phase AC voltage stabilizer
0.5、1
...
100kVA
kVA

Features and Scope of Application

The stabilized voltage power supply has the characteristics of beautiful appearance, low selfloss,complete protection functions, etc.It can be widely used in production,scientific research, medical and health care, air conditioners, refrigerators and other household appliances.It is an AC stabilized voltage power supply with ideal performance and price.

Normal Working Condition and Installation Environment

● Ambient temperature:-5~+40 °C;

● Relative humidity: no more than 90% (at 25 °C);

● Altitude: ≤ 2000m;

● Working environment: indoor without chemical deposit, dirt, harmful corrosive medium and flammable and explosive gas;it can work continuously.

Main Technical Data

See Table 1 for main technical indicators

Project/Number of phases (Table 1) Single-phase Three-phase
 Input voltage range 160~250V 280~430V
 output voltage 220V±25% 380±3%
 Overvoltage protection value 246±4V 246±7V
 Voltage regulating speed <1s(when the input voltage changes 7.5V)
 Rated frequency 50Hz
 Electrical strength Withstand 50Hz sine AC 1500V in cold state for 1min
 Load power factor 0.8
 Efficiency More than 90%

Note:
1. The technical indicators of each unit refer to those shown on the enclosure.Single phase 0.5-3kVA with 110V±3% output voltage;

2. The in put voltage exceeds the above range, and special technical indicators can be specially ordered.

SVC

Electrical Schematic Diagram

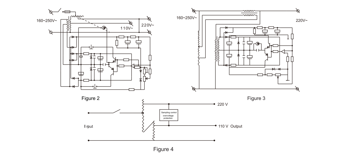
● The electrical schematic diagram of 0.5kVA~1.5kVA high-precision full-automatic AC voltage stabilizer is shown in Figure2;

● See Figure3 for electrical schematic diagram above SVC-5kVA;

● See Figure4 for the electrical schematic diagram of single-phase voltage regulator;

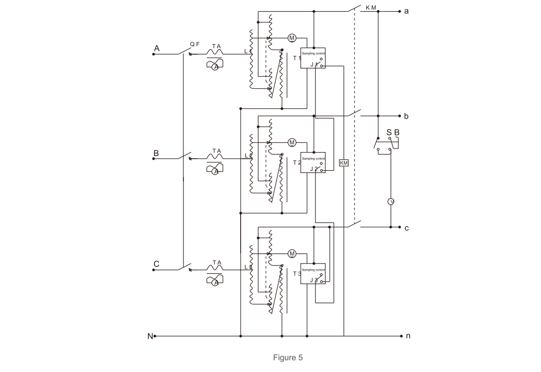
● The electrical schematic diagram of three-phase voltage regulator is shown in Figure5.

SVC
SVC

Outline Drawings and Dimensions

SVC-0.5kVA~1.5kVA high-precision full-automatic AC voltage regulator:

SVC

SVC-2kVA~3kVA high-precision full-automatic AC voltage regulator:

SVC

1. Voltmeter

2. Voltage measurement button

3.Overvoltage indicator (red)

4. Working indicator (green)

5.Undervoltage indicator (yellow)

6.Power switch

SVC

7.Grounding

8.Input phase line

9.Input zero line

10.Output phase line(110V)

11.Output zero line(110V)

12.Output phase line(220V)

13.Output zero line(220V)

Note: For the wiring mode, single-phase SVC-2kVA~5kVA, unscrew the wiring screws fixed at the back of the backplane, use the section area of the bare wire part of the conductor to meet the needs of conducting current during load, press the stripped bare wire part at the top of the conductor fully according to the wiring diagram, and tighten it. It is strictly prohibited to loosen the screws in the front row of the wiring board to fix the internal conductors and use the conductors that do not meet the actual capacity.

See Figure 6 and Table 3 for Product Dimensions

SVC
Model(Table 3) Capacity Overall dimension AxBxH (cm)
SVC(single-phase) 0.5kVA 19×18×15
1kVA 22×22×16
1.5kVA 22×22×16
2kVA 27×24×21
3kVA 24×30×23
5kVA 22×36×28
7kVA 25×41×36
10kVA(Horizontal) 25×41×36
10kVA(Vertical) 32×35×57
15kVA 35×39×66
20kVA 35×39×66
30kVA 50×50×96
SVC(three-phase) 1.5kVA 49×35×17
3kVA 49×35×17
4.5kVA 49×35×17
6kVA 28×33×68
9kVA 33×33×76
15kVA 37×43×82
20kVA 37×43×82
30kVA 41×46×95
50kVA 56×60×130
60kVA 50×60×130
100kVA 66×50×129

Main technical data

The main technical indicators are shown in Table1

  Item/Phase Single phase Three phase
Input voltage range 160~250V 280-430V
The output voltage 220V ± 2.5% 380 ± 3%
Overvoltage protection value 246 ± 4V 426 ± 7V
Regulating speed <1s (At an input voltage of 7.5V)
rated frequency 50Hz
Electric strength Withstand 50Hz sine AC 1500V in cold state for 1 min
Load power factor 0.8
Efficiency >90%

Note:
1. technical specifications of each machine with reference to those shown on the housing, single-phase 0.5-3kVA with 110V±3% output voltage.
2. Input voltage beyond the above range, and special technical indicators can be customized by special order.

Output capacity curve, see Figure 1:
Figure (1) Output capacity curve
Vi input voltage
P2 output capacity
P rated output capacity

21

Electrical schematic diagram

1. 0.5kVA-1.5kVA high precision fully automatic AC1 voltage regulator electrical schematic diagram in Figure 2.
2. the electrical schematic diagram of SVC-5kVA or above is shown in Figure 3.
3. single-phase voltage regulator electrical schematic diagram in Figure 4.
4. three-phase voltage regulator electrical schematic diagram in Figure 5

22 23 24

Model No. Capacity Dimensions A x B x H (cm)
SVC (single phase) 0.5kVA 19 x 18 x 15
1kVA 22 x 22 x 16
1.5kVA 22 x 22 x 16
2kVA 27 x 24 x 21
3kVA 24 x 30 x 23
5kVA 22 x 36 x 28
7kVA 25 x 41 x 36
10kVA (horizontal) 25 x 41 x 36
10kVA (vertical) 32 x 35 x 57
15kVA 35 x 39 x 66
20kVA 35 x 39 x 66
30kVA 50 x 50 x 96
SVC (three phase) 1.5kVA 49 x 35 x 17
3kVA 49 x 35 x 17
4.5kVA 49 x 35 x 17
6kVA 28 x 33 x 68
9kVA 33 x 33 x 76
15kVA 37 x 43 x 82
20kVA 37 x 43 x 82
30kVA 41 x 46 x 95

SVC2 SVC5 SVC4 SVC3

Shape Diagram

SVC-0.5kVA~1.5kVA Contact AC Voltage Stabilizer:

30

1. Two output sockets (220V)
2. Two output sockets (110V)
3. Voltmeter (output voltage)
4. Fuse holder (FU)
5. Working indicator light (green)
6. Undervoltage indicator light (yellow)
7. Power switch
8. Overvoltage indicator light (red)
9. Grounding
10. Input power cord
11. Output three sockets (220V)

SVC-2kVA~3kVA Contact AC Voltage Stabilizer:

31

1. Voltmeter
2. Voltage measurement button
3. Overvoltage indicator light (red)
4. Working indicator light (green)
5. Power switch
6. Undervoltage indicator light (yellow)
7. Grounding
8. Input phase wire
9. Enter neutral line
10. Output phase wire (110V)
11. Output zero line (110V)
12. Output phase wire (220V)
13. Output zero line (220V)

Note: For the wiring method, single-phase SVC-2kVA~5kVA, you should unscrew the fixed wiring screws on the back of the bottom plate. The cross-sectional area of the wires meets the requirements of the maximum current under load. And fully, fasten it. It is strictly forbidden to loosen the screws fixing the internal wires in the front row of the terminal board and use wires that do not meet the actual capacity.

The product dimensions are shown in Figure 6.

32

  • Write your message here and send it to us