RDH5R Series (Disconnector)

The RDH5R series isolating switch fuse sets are suitable for 50Hz.AC industrial distribution networks with a rated voltage of up to 660V and a rated current of up to 630A. They are widely used in distribution circuits and motor circuits with high short-circuit current, serving as manual devices for infrequent connection and disconnection.

These sets provide electrical isolation for circuit breakers or other equipment, can be operated under load, and offer short-circuit protection for circuits.

The products comply with IEC 60947-3 standards.


  • RDH5R Series (Disconnector)
  • RDH5R Series (Disconnector)
  • RDH5R Series (Disconnector)
  • RDH5R Series (Disconnector)

Product Detail

Selection Guide

RDH5R 160A 2 J
Product name Rated current Extremely an anagram Handheld assistance
Isolation switch fuse group 160A
250A
400A
630A
2: The diode
3: Three poles
4: Quadrupole
No: In-cabinet operation
J: Off-site operation

Architectural Feature

1.The switch is made of glass fiber reinforced unsaturated polyester molding plastic and manual handle, which has high dielectric performance, protection ability and reliable operation safety.

2.The switch adopts spring energy storage, instantaneous release of the acceleration closing mechanism and contact structure which connects and disconnects multiple parallel breaks at the same time, which improves the electrical performance and mechanical performance of the product.

3.Switches 160A,250A and 400A are designed in a modular design, while 630A is designed in an integral structure. It can ensure reliable overcurrent and short circuit safety protection during load operation and switching.

4.Switches are divided into 2 poles, 3 poles and 4 poles (3 poles + can open and close the neutral pole).

5.The handle can be directly installed on the switch to operate (called cabinet operation),or can be operated outside the distribution cabinet through an extended shaft (called cabinet operation).

6.Auxiliary contacts and back wiring can be provided as required.

Basic Technical Data

Main technical parameters of RDH5R series isolating switch fuse group (See Table 1)

Product model(Table 1) RDH5R-160 RDH5R-250 RDH5R-400 RDH5R-630
Nominal insulation voltage Ui 660V 660V 660V 660V
Rated frequency 50Hz 50Hz 50Hz 50HZ
Use classes AC-23B AC-23B AC-23B AC-23B
Rated operational voltage Ue 380V 380V 380V 380V
Rated operational current le 160A 250A 400A 630A
Rated on-load capacity(peak) 1600A 2500A 4000A 6300A
Rated breaking capacity(peak) 1280A 2000A 3200A 5040A
Rated limit short circuit current (peak) 50KA 50KA 50KA 50KA
Mechanical life(times) 3000 3000 2000 1000
Service life(times) 1000 1000 800 500
Fuse element used RDT16-00 RDT16-1 RDT16-2 RDT16-3
Operating torque(N•m) 10 15 20 30
Weight(Kg) excluding handle 1.9 3.3 4.8 14.6

Note: Rated current of auxiliary contacts(AC-15): 3A

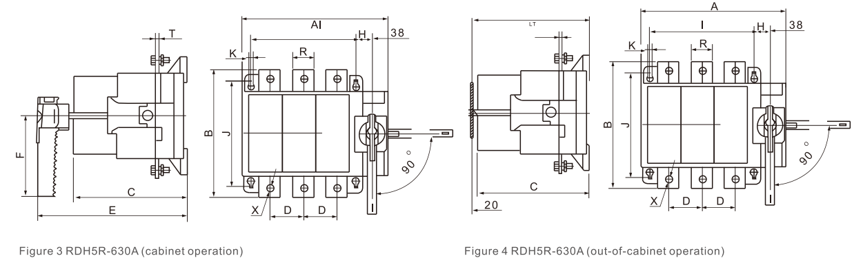
Overall and Installation Dimension

RDH5R
RDH5R

The shape and installation dimensions of RDH5R-160-630 are shown in Table 2

Product model Qutline dimension Installation size Term inator size
A B C D E F H I J K L R T X
RDH5R-160/3 163 162 128 37 190 115 68 37 125 6 220-300 20 2.5 M8
RDH5R-160/4 200 162 128 37 190 115 68 74 125 6 220-300 20 2.5 M8
RDH5R-250/3 235 196 148 60 200 145 92 60 140 6 220-300 34 2.5 M10
RDH5R-250/4 295 196 148 60 200 145 92 120 140 6 220-300 34 2.5 M10
RDH5R-400/3 278 205 150 67 200 145 122 67 150 6 220-300 50 2.5 M10
RDH5R-400/4 345 205 150 67 200 145 122 134 150 6 220-300 50 2.5 M10
RDH5R-630/3 346 300 270 80 350 190 38 250 250 9 300-380 50 7 M12
RDH5R-630/4 426 300 270 80 350 190 38 330 250 9 300-380 50 7 M12
RDH5R

Use The Installation Instructions

●The switch should be installed horizontally, and the switch should be in the open position before installation.

●The switch should be equipped with NT type fuse, whose performance should meet the requirements of GB13539.1 and 1GB13539.2,and the fuse should have the corresponding rated current and short circuit braking capacity,when the switch is used in the motor circuit, the rated current of the fuse is allowed to be greater than the agreed heating current of the switch.

●The "L" in installation dimensions refers to the factory-set stand and installation depth, representing the distance from the mounting plate (or foot) to the panel surface. During installation, adjust the square shaft depth within the specified L-range based on the switch-to-cabinet-door distance. If the distance is shorter than the square shaft accordingly. After adjustment, securely fasten the bolts. This procedure applies when required by users.

For installation depths other than "L, ", please specify at the time of ordering.

●Detemine the installation center position of the handle according to the shape and installation size of the switch, open an opening on the cabinet door panel according to the panel opening size (see Figure 5), and then fix the handle on the cabinet door panel.

Turning the handle clockwise closes the switch, while counter dock wise rotation disconnects it. Before each operation, check the switch's status: when in the open position (0),.clockwise rotation is required to close the switch: when in the closed position(I), counterclockwise rotation in necessary to disengage it.

User Notes

●The RDH5R series switch must be used with a fuse,which can be provided by the user, but please use a good fuse to prevent excessive temperature rise.

●The price of the swich provided by our company does not include the fuse. lf the user asks for it when ordering, our company can provide the fuse as a set but generally it is not installed on the switch body.

●Please indicate the switch model and specification, number of poles and rated current of fuse when ordering.

  • Write your message here and send it to us